Z43平行式閘閥采用新型浮動式密封結構,適用于壓力不大于15.0MPa,溫度-29~121℃的油品、天然氣等管線上,作為控制介質的啟閉及調節裝置。該Z43平行式閘閥結構設計新穎、選材恰當、測試嚴格、操作輕便,具有較強的防腐、耐磨、耐沖蝕性能,是石油工業界一種理想 的新型裝備。

| PN16-45 |
|---|
| Z43H-Y-F101 (K)Z43Y型(抗硫)平行式閘 (K)Z43F101 |
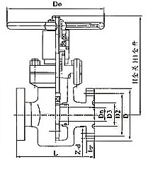
| 公稱壓力PN (MPa) | 公稱通徑DN(mm) | 外形尺寸(mm) | ||||||||||
|---|---|---|---|---|---|---|---|---|---|---|---|---|
| L | L1 | H | H1 | Dn | D1 | D2 | D | b | Z-Φd | D0 | ||
| 16 20 |
25 | 210 | 377 | 205 | 250 | 25 | 50.8 | 101.5 | 150 | 29 | 4-26 | 200 |
| 32 | 230 | 397 | 220 | 260 | 29 | 60.32 | 11 1 | 160 | 29 | 4-26 | 240 | |
| 40 | 260 | 447 | 254 | 294 | 36 | 68.27 | 124 | 180 | 32 | 4-30 | 280 | |
| 50 | 300 | 528 | 312 | 364 | 45 | 95.25 | 165 | 215 | 39 | 8-26 | 300 | |
| 65 | 340 | 574 | 330 | 402 | 58 | 107.95 | 190.5 | 245 | 42 | 8-30 | 320 | |
| 80 | 390 | 618 | 411 | 495 | 72 | 123.82 | 190.5 | 240 | 39 | 8-26 | 360 | |
| 100 | 450 | 702 | 443 | 543 | 90 | 149.22 | 235 | 295 | 45 | 8-33 | 400 | |
| 150 | 600 | 904 | 605 | 752 | 135 | 211.15 | 317.5 | 380 | 56 | 12-33 | 600 | |
| 200 | 750 | 1098 | 710 | 840 | 180 | 269.88 | 393.5 | 470 | 64 | 12-39 | 650 | |
| 25 35 |
25 | 210 | 377 | 205 | 240 | 23 | 50.8 | 101.5 | 150 | 29 | 4-26 | 200 |
| 32 | 230 | 397 | 220 | 260 | 29 | 60,32 | 111 | 160 | 29 | 4-26 | 240 | |
| 40 | 260 | 447 | 254 | 294 | 36 | 68.27 | 124 | 180 | 32 | 4-30 | 280 | |
| 50 | 300 | 528 | 312 | 364 | 45 | 95.25 | 165 | 215 | 39 | 8-26 | 300 | |
| 65 | 340 | 574 | 330 | 402 | 58 | 107.95 | 190.5 | 245 | 42 | 8-30 | 320 | |
| 80 | 390 | 642 | 41 1 | 495 | 72 | 136.52 | 203 | 265 | 48 | 8-33 | 360 | |
| 100 | 450 | 728 | 443 | 543 | 90 | 161.92 | 241.5 | 310 | 55 | 8-36 | 400 | |
| 150 | 600 | 969 | 605 | 752 | 135 | 211.18 | 317.5 | 395 | 83 | 12-39 | 600 | |
| 200 | 750 | 1206 | 710 | 840 | 180 | 269.88 | 393.5 | 485 | 92 | 12-45 | 650 | |
| 45 | 25 | 210 | 409 | 205 | 240 | 23 | 60.32 | 108 | 160 | 35 | 4-26 | 200 |
| 32 | 230 | 444 | 220 | 260 | 29 | 72.24 | 130 | 185 | 39 | 4-30 | 240 | |
| 40 | 260 | 506 | 254 | 294 | 36 | 82.55 | 146 | 205 | 45 | 4-33 | 280 | |
| 50 | 300 | 578 | 312 | 364 | 45 | 101.6 | 171.5 | 235 | 51 | 8-30 | 300 | |
| 65 | 340 | 653 | 330 | 402 | 58 | 111.12 | 1 97 | 265 | 58 | 8-33 | 320 | |
| 80 | 390 | 753 | 411 | 495 | 72 | 127.OO | 228.5 | 305 | 67 | 8-36 | 360 | |
| 100 | 450 | 860 | 443 | 543 | 90 | 157.18 | 273 | 355 | 77 | 8-42 | 400 | |
| 150 | 600 | 1197 | 605 | 752 | 135 | 228.60 | 368.5 | 485 | 108 | 8-55 | 600 | |
| 200 | 750 | 1423 | 710 | 840 | 180 | 279.40 | 438 | 550 | 127 | 12-55 | 650 | |
注:L1=L+對焊法頭
主營產品:氣動調節閥 - 電動調節閥 - 自力式調節閥
版版權所有 © 上海大田閥門管道工程有限公司
地址:上海市浦東新區川宏路528號宏圖大樓5樓
